摘要:文章对传统的板框压滤机、带式过滤机和卧螺离心机的污泥脱水机性能作了比较,详细介绍了叠片螺旋式污泥脱水机的结构性能和应用,该机在污水治理领域中可得到广泛应用,弥补传统过滤机存在性能不足。
	
关键词:叠片 叠螺式污泥 脱水机
水是生命的源泉,是人类生存和生活的基本要素之一,水质的优劣直接关系到人的生命和健康。人类约80-90%的与饮用受污染的水有关。我国有70-80%河流湖泊遭遇不同程度的污染,严重污染的水质造成近三亿多人饮用水不,其中近二亿人口饮用的水质中有害物质含量超标,从源头上控制污染源流入江、河、湖、溪,切实做好各类污水的治理和处理是我国环保工程中一项极其重要的工作。
污水治理工程中,好,投资少,应用广的常用处理工艺为活性污泥法。在系统装置后道工序中必有污泥脱水机,污泥脱水机性能优劣直接影响到污水处理,我国目前在该领域使用的污泥脱水机均为常规传统结构形式(板框式压滤机,带式过滤机,离心式过滤机等)。他们都存在一定缺陷和不足,影响了污水治理终,为提高污水污泥处理,研制、开发、生产、应用,,无二次污染的新一代污泥脱水机是十分必要的。本公司开发的万洁环保叠螺式污泥脱水机突破了传统过滤机设计理念,吸收了二十一世纪上新的固液分离技术,创造性地设计了既没有滤网又不需高速离心力的新一代污水固液分离过滤机,它可广应用于食品、医药、石化、化工、餐饮、禽蓄养殖、城镇污水等,是理想的污泥脱水装备。
	
 
一、常规污泥脱水机简述
1.板框式压滤机
板框式压滤机如图一所示。
	
 
图(一)板框压滤机示意图
将带有滤液通路的滤板和滤框平行交替排列,每组滤板和滤框中间夹有滤布,用可动端把滤板和滤框压紧,使滤板和滤框之间构成一个压滤室,污泥从料液流入,水通过滤板从滤液排出口流出,滤饼将堆积在框内滤布上,滤板和滤框松开后,泥饼就很容易从滤框内剥落下来或用铲子从滤布上铲下来。该机特点是适用于各种污泥,过滤推动力大,结构简单,滤饼含固率高,滤液中含固率低,但其致命弱点是滤布会易堵塞,需定期用大量水清洗,且滤布易破损,需定期更换,不能连续运行,处理量小,它只适用于中、小型污泥处理设施的脱水处理,由于上述弱点此类产品的应用场合越来越少。
	
 
2.带式压滤机和滚筒式过滤机
带式压滤机如图二所示。利用滤布(带)的张力和压力在滤布上对污泥施加压力使其脱水,并不需要真空或加压设备,污泥流入连续转动的上、下两块带状滤带后,滤带的张力和轧辗的压力及剪切力作用于夹在两块履带之间的污泥上面进行脱水,污泥实际上经过动力脱水、压力脱水和剪切脱水三个过程,脱水泥饼由刮板剥离,剥离了泥饼的滤带用喷射水冲洗,防止滤带孔堵塞。该机具有低速运行,无噪声,处理量较大等特点,是目前国内使用较多机型,但它存在着滤带会堵塞,必需大量冲洗水,污泥脱水敞开进行,现场环境差、臭味大、湿气大,造成对环境二次污染等不足(且运行中易发生滤带走偏,产生污泥水横流,使环境更恶劣)。该机运行中絮凝剂消耗量相对较大,运行成本升高,设备体积庞大,厂房和基建费用高等诸多问题。
	
	
 
	
图二带式压滤机示意
	
 
3.螺旋压榨式离心机
	
如图三所示料液进入离心机后,在离心力作用下分层,实行固液分离脱水。随着固相颗粒在转鼓内逐渐沉积形成沉渣层,沉渣中水分由于固相颗粒的挤压作用被压向渣表面,然后沿螺旋通道流回沉降区,脱水区沉渣在压密脱水过程中受到转鼓的拖曳作用向转鼓排渣口运动,完成离心脱水过程。该机采用大长径比、高转速、小差速系统结构,使物料在机内澄清和脱水停留时间增加。此类脱水机处于封闭状态运行,能防止臭气散发。处理能力相对较大,可连续运转,滤饼含固率和滤液含固率相对均较好。但由于高速旋转造成电能消耗高,有一定振动噪声,且设备结构较复杂和磨损相对较大,使日常维修保养费用较大,影响了应用面扩大。
	
	
 
	
图三离心机结构示意图
上述三种脱水机虽存在着不同使用缺陷,但在没有更好机型替代情况下还保持在不同污泥脱水领域应用。所以研制、开发、生产新一代脱水机显得十分重要。
	
 
二、叠片叠螺式污泥脱水机
1、原理特点:
	
	
 
	
叠片叠螺式污泥脱水机
万洁环保叠片叠螺式污泥脱水机是一种既没有滤网装置、又不依靠高速离心力实现固液分离新一代全过滤设备,过滤机本体由过滤体和螺旋推力轴构成,过滤体又由浓缩部和脱水部组成,它是利用一组或多组螺旋推力轴运转时,将设在螺旋推动轴圆周外围的多重固活叠片产生相对游动,使滤液在相对游动的叠片间隙中快速滤出,实现堵塞不需清洗。同时利用螺旋腔室内的体积不断收缩,增强内压,并通过背压板调压机理,使滤饼含固量不断提高,在螺旋推力轴依次连续运转推动下,达到滤液连续分离流出,污泥不断受挤压脱水排出,终以微妙的滤体模式取代了滤布和离心过滤方式。该机以的创新设计,解决了此机存在螺旋轴与游动叠片间的磨损,从而大大延长了螺旋轴和叠片的使用寿命,特别是对使用WJDL-301型及以上单位规格可避免由此造成修理困难和修理费用较大的问题。
2、简要结构:
	
	
 
	
万洁环保叠螺式污泥脱水机
	
万洁环保叠螺式污泥脱水机主要由螺旋推动轴、多重固定叠片和多重游动叠片组成,固定叠片与游动叠片间有间隙,在固定叠片与游动叠片间有调节垫片,该机有两个功能区域组成在污水入口处段称浓缩腔,进入过滤机的污水中大量滤液是由浓缩腔流出,在污泥出口处段称脱水腔,经浓缩后污泥受到螺旋推动轴进一步缩压脱水而成滤饼排出机外。
3、主要特点和优点:
	
1)污泥脱水效率高,滤饼含液率80~85%,污泥回收率>90%。
	
2)没有滤网,堵塞,具有自我清洗功能,不用清洗水;节约用水,每小时耗水仅0.03m3/h;
	
3)因为没有滤网、堵塞,适用于含油污泥的脱水,特别适用于食品、日化、石化、医药等的污泥脱水;
	
4)低转速运行:体积小,电能消耗低,节约用电,电耗仅0.1kwh/kg.ds;
	
5)整机全自动运行;可实现无人值守,节约劳动力;
	
6)本机可直接从曝气池进料处理,可不用污泥浓缩池和储存池,节约投资费用;
	
7)结构简单,低速运行,无噪音、无震动,磨损少,维护简单,运行和维修成本低;
	
8)该机系列有超小型规格,主机滤体仅¢100mm,适用于各中、小型污水处理厂,尤其适用于小型、超小型工厂、宾馆、医院、学校等单位污泥脱水,填补了我国超小型污泥脱水机的空白。
	
9)因可直接从曝气池进料处理,可降低污水中磷含量,提升脱磷功能。
	
10)因不用清洗水冲洗,且在封闭状态下运行,无二次污水和臭气污染产生,既减少污染源又体现文明生产。
	
11)可处理污水浓度范围广,不但适用于高浓度污水处理,还可适用于低浓度污水进行污泥脱水(即浓度在2000mg/L左右污水,也可有污泥脱水机选用)
	
三、万洁环保叠片叠螺式污泥脱水机在食品厂的应用
	
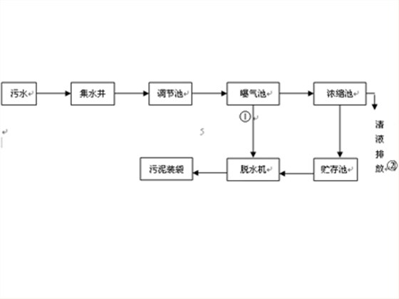
潍坊美城食品有限公司是国内首家对日禽肉熟制品出口企业,废水主要来源于生产排水及员工生活排水,每天经曝气池需处理的污水量约150T,污水COD为500~6500mg/l,(平均约3000~4000mg/l)原废水BOD/COD约为0.4,厂内建有一套活性污泥处理装置。工艺流程如图四所示。
	
	
 
	
图四工艺流程图
	
	
	
注:在操作过程中,视运行情况采用①或②的流程。
	
据理论计算,潍坊美城食品有限公司每天约降解240kgBOD5,按污泥产泥率约为0.4kgDSS/kgBODs计,每天产生污泥量约为96kg/DSS。按排除污泥含水率为98.5%计,则剩余污泥量约6.4m3。食品厂污水特点是含有多量油份,含油污水不易固液分离,会发生油污堵塞滤网的现象,使常规板框式压滤机、带式过滤机无法正常运行,影响污水处理装置运行。厂内原装置采取每周排除一次剩余污泥,远小于应处理量,经常发生二沉池面上有浮泥现象,为彻底解决此问题,在系统装置末端设置一套WJDL-301万洁环保叠螺式污泥脱水机用于污泥脱水,可由曝气池或污泥贮存池直接将污泥吸入过叠螺式污泥脱水机,污泥脱水后含固率可达15~20%。该机全自动运行,无需人值守,不发生油污堵塞,污泥脱水良好,每日24小时可收集污泥近500kg,实现了污水达标排放的目标。继该单位成功应用后,烟台仁德有限公司在污水治理系统末端安装了WJDL-302万洁环保叠螺式污泥脱水机一套,该机组为并联装置,污泥处理能力比WJDL-301型提高一倍,经调试机组运行正常,良好。
【客服电话】 : 0536-8887271
	【全国24h免费热线】:    18615081006
   【在线QQ】 :          2384716231
【邮箱Email】 : [email protected]
【联系人】 : 朱经理
【地址】:山东省潍坊市新华路与北宫街交汇处嘉汇大厦604室
	
		
	
		
	
	
	


全国服务热线:
叠螺机(智能版)
叠螺式污泥浓缩机
三槽(腔/厢)一体式自动加药装置
可转场一体化污泥脱水机装置